產品目錄
液體渦輪流量計
液體流量計
水流量計
油流量計
氣體渦輪流量計
橢圓齒輪流量計
電磁流量計
渦街流量計
蒸汽流量計
孔板流量計
旋進旋渦流量計
熱式氣體質量流量計
轉子流量計
浮子流量計
靶式流量計
氣體流量計
超聲波流量計
磁翻板液位計
浮子液位計
浮球液位計
玻璃管液位計
雷達液位計
超聲波液位計
投入式液位計
壓力變送器
差壓變送器
液位變送器
溫度變送器
熱電偶
熱電阻
雙金屬溫度計
推薦產品
聯系我們
- 金湖凱銘儀表有限公司
- 聯系電話:15195518515
- 在線客服:1464856260
- 電話:0517-86801009
- 傳真號碼:0517-86801007
- 郵箱:1464856260@qq.com
- 網址:http://m.deerzg.cn
- 地址:江蘇省金湖縣理士大道61號
優化Modbus協議系統便捷防凍液流量計的數據采集
發布時間:2020-09-02 02:10:41??點擊次數:2099次
摘要:集氣站監控設備眾多,包括加熱爐、分子篩、火氣探測設備、防凍液流量計設備,各個設備都有各自的通訊協議。本文講述了集氣站多種 Modbus 協議設備的數據采集過程,并通過以太網通訊在組態軟件中進行數據監控的技術。結果表明,該技術能長久穩定運行。
引言
集氣站是收集氣井所生產天然氣的站場,在集氣站內對天然氣進行節流降壓、加熱、調壓計量等各種工藝預處理,設備眾多且分散。為方便進行檢測和操作,必須進行統一的數據采集,在監控臺進行數據的管理。集氣站設備主要包括加熱爐、防凍液流量計、分子篩、火災報警盤,以及供電設備 UPS 等,這些不同廠家的設備基本都支持Modbus 協議,通過 Modbus 通訊可以將這些數據采集。為了有效降低成本,設計了如圖 1 所示的系統。系統采用西門子 S7-300 控制器,通過以太網連接上位機監控軟件,再通過 MP277 連接S7-200 的方式。S7-200 控制器自帶 RS485 接口,能夠進行 Modbus 通訊,采集現場各種設備數據。*后通過以太網通訊將設備數據上傳至監控軟件,方便操作人員進行監控,該方案簡單有效,能夠實現集氣站內設備的狀態監控,數據處理,有效的進行天然氣的生產工作。

1 數據采集
S7-300 控制器與 S7-200 控制器之間的通訊是實現系統數據采集的關鍵,EM277 可以方便的實現 S7-300 與 S7-200 之間的 PROFIBUS DP 通訊,只需要在 STEP7 中進行 S7-300 控制站的組態,簡單配置 EM277 設備。選中 STEP7 的硬件組態窗口中的菜單 Optionà Install new GSD,導入 SIEM089D.GSD 文件,安裝 EM277 從站配置文件。導入 GSD 文件后,在右側的設備選擇列表中找到 EM277 從站,根據需要的通訊字節數,選擇一種通訊方式。本文中需要通訊的數據量比較大,選擇了*大的 64 字節輸入/64 字節輸出的配置。S7-300 的硬件下載完成后,將 EM277 的撥位開關撥到與以上硬件組態的設定值一致。

1.2 程序處理
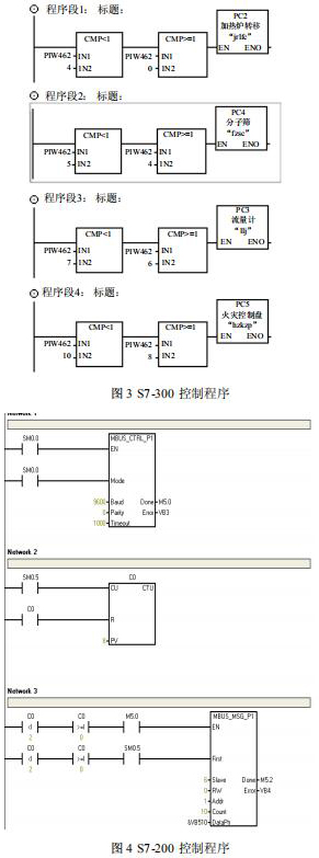
在 S7-200 系統中不需要對通訊進行組態和編程,只需要將要進行通訊的數據整理存放在 V 存儲區,與 S7-300 組態 EM277 從站時的硬件 I/O地址相對應就可以了??刂破髦械某绦蛉鐖D 3、 圖 4 所示。V4.0 STEP 7 MicroWIN SP6 中循環處理數據,調用“MBUS_CTRL_P1”和“MBUS_MSG_P1”功能,安裝設定的步序采集下表所示的設備數據,將數據循環放置在配置的通訊區中 V 變量區,并為讀取的數據設置數據包號碼,以方便 S7-300進行識別。
Step7 中進行讀取數據,根據讀取數據包的序號進行對數據進行區分,對應不同的設備參數。
2 監控界面
上位機通過以太網與控制器進行連接,采用易控(INSPEC)組態軟件進行設計。易控是基于Microsoft 操作平臺.Net 的通用監控軟件,它的畫面精美 、功能創新,大大提升了系統檔次。系統開發的界面如圖 5 所示,分為“氣站概覽”、“加熱爐”、“分子篩”、“火氣探測”、“歷史數據”、“報警信息”、“報表”選項,包括各個設備的監控,可以采集運行數據、設置運行參數。

3 結束語
文中所述的數據采集監控技術已經成功地應用到集氣站現場,經過長久的運行,系統運行狀態良好,操作人員在上位機上能夠實時檢測現場所有設備的運行狀態和數據,并可以對設備進行參數設置,滿足集氣站的數據采集監控設計要求,并且采集的數據兩小時記錄一次,填充在報表中,每天在 12 點-12 點 15 分之間進行報表的一次保存和自動打印,并可進行歷史數據的查詢,非常方便現場操作人員對整個集氣站的監控管理工作。
引言
集氣站是收集氣井所生產天然氣的站場,在集氣站內對天然氣進行節流降壓、加熱、調壓計量等各種工藝預處理,設備眾多且分散。為方便進行檢測和操作,必須進行統一的數據采集,在監控臺進行數據的管理。集氣站設備主要包括加熱爐、防凍液流量計、分子篩、火災報警盤,以及供電設備 UPS 等,這些不同廠家的設備基本都支持Modbus 協議,通過 Modbus 通訊可以將這些數據采集。為了有效降低成本,設計了如圖 1 所示的系統。系統采用西門子 S7-300 控制器,通過以太網連接上位機監控軟件,再通過 MP277 連接S7-200 的方式。S7-200 控制器自帶 RS485 接口,能夠進行 Modbus 通訊,采集現場各種設備數據。*后通過以太網通訊將設備數據上傳至監控軟件,方便操作人員進行監控,該方案簡單有效,能夠實現集氣站內設備的狀態監控,數據處理,有效的進行天然氣的生產工作。

1 數據采集
S7-300 控制器與 S7-200 控制器之間的通訊是實現系統數據采集的關鍵,EM277 可以方便的實現 S7-300 與 S7-200 之間的 PROFIBUS DP 通訊,只需要在 STEP7 中進行 S7-300 控制站的組態,簡單配置 EM277 設備。選中 STEP7 的硬件組態窗口中的菜單 Optionà Install new GSD,導入 SIEM089D.GSD 文件,安裝 EM277 從站配置文件。導入 GSD 文件后,在右側的設備選擇列表中找到 EM277 從站,根據需要的通訊字節數,選擇一種通訊方式。本文中需要通訊的數據量比較大,選擇了*大的 64 字節輸入/64 字節輸出的配置。S7-300 的硬件下載完成后,將 EM277 的撥位開關撥到與以上硬件組態的設定值一致。

1.2 程序處理
在 S7-200 系統中不需要對通訊進行組態和編程,只需要將要進行通訊的數據整理存放在 V 存儲區,與 S7-300 組態 EM277 從站時的硬件 I/O地址相對應就可以了??刂破髦械某绦蛉鐖D 3、 圖 4 所示。V4.0 STEP 7 MicroWIN SP6 中循環處理數據,調用“MBUS_CTRL_P1”和“MBUS_MSG_P1”功能,安裝設定的步序采集下表所示的設備數據,將數據循環放置在配置的通訊區中 V 變量區,并為讀取的數據設置數據包號碼,以方便 S7-300進行識別。
Step7 中進行讀取數據,根據讀取數據包的序號進行對數據進行區分,對應不同的設備參數。
2 監控界面
上位機通過以太網與控制器進行連接,采用易控(INSPEC)組態軟件進行設計。易控是基于Microsoft 操作平臺.Net 的通用監控軟件,它的畫面精美 、功能創新,大大提升了系統檔次。系統開發的界面如圖 5 所示,分為“氣站概覽”、“加熱爐”、“分子篩”、“火氣探測”、“歷史數據”、“報警信息”、“報表”選項,包括各個設備的監控,可以采集運行數據、設置運行參數。

3 結束語
文中所述的數據采集監控技術已經成功地應用到集氣站現場,經過長久的運行,系統運行狀態良好,操作人員在上位機上能夠實時檢測現場所有設備的運行狀態和數據,并可以對設備進行參數設置,滿足集氣站的數據采集監控設計要求,并且采集的數據兩小時記錄一次,填充在報表中,每天在 12 點-12 點 15 分之間進行報表的一次保存和自動打印,并可進行歷史數據的查詢,非常方便現場操作人員對整個集氣站的監控管理工作。

